俄乌军事冲突背景下,对涉俄制裁企业提供“实质性帮助”问题探讨与应对
俄乌军事冲突背景下,对涉俄制裁企业提供“实质性帮助”问题探讨与应对
一
美国经济制裁背景介绍
自俄乌军事冲突以来,美国对俄罗斯、白俄罗斯、顿巴斯地区实施了多轮全方位经济制裁,在打击俄罗斯经济、贸易等领域的同时,不仅约束了有意与俄罗斯进行贸易往来的其他国家主体,也大大增强了其他国家实体与个人日常生产经营活动的不确定性与受制裁风险。
美国的经济制裁最早可追溯至十九、二十世纪。1917年,美国颁布了第一部制裁相关法律,即《敌国贸易法》(Trading with the Enemy Act),授权美国总统在国家处于战争或其他紧急状态期间调整与敌对国家之间的贸易关系的权力。自此之后,美国颁布了多部制裁相关法律,包括《1996年伊朗制裁法案》(Iran Sanctions Act of 1996)、《2010年伊朗综合制裁、问责、撤资法》(Comprehensive Iran Sanctions, Accountability and Divestment Act of 2010)、《以制裁反击美国敌人法案》(Countering America’s Adversaries through Sanctions Act)、《国际紧急状态经济权力法》(International Emergency Economic Power Act)等。
美国的经济制裁措施主要分为一级制裁措施与次级制裁措施。一级制裁重点限制存在“美国连接点"的主体(即交易涉及美国主体、交易在美国境内进行、交易涉及原产于美国的物项)与受制裁主体进行交易,而次级制裁则重点限制非美国主体(Non-U.S. Person)在某些条件下与受制裁主体进行的某些交易。就中国企业而言,受美国制裁的风险主要为次级制裁风险。一般而言,美国财政部海外资产管理办公室(Office of Foreign Assets Control,下称“OFAC")主要对非美国主体的以下行为实施次级制裁:(1)向受制裁主体提供“实质性帮助"(Material Assistance);(2)为受制裁主体或代表受制裁主体实施某种行为;(3)在受制裁领域经营;(4)由受制裁主体持有或控制;(5)代表受制裁主体促进重大交易(Significant Transaction);(6)上述多种行为并存。其中,为受制裁主体提供“实质性帮助"为最为常见的受制裁行为之一。
二
美国经济制裁中“实质性帮助"相关规定解读
美国现有的总统行政令中,针对“实质性帮助"的行为规定可主要分为两种,即向(1)受制裁行为或(2)受制裁主体“提供任何帮助,赞助,提供财务、物质或技术支持,或提供商品或服务"。以此次美国涉俄制裁中最为常见的第14024号总统行政令为例。
该行政令第1(a)条禁止任何主体实施以下行为:
(1)在俄罗斯经济的技术行业或国防及相关物资行业从事经营;
(2)为俄罗斯政府利益,直接、间接参与或试图参与以下行为:1)恶意的网络活动;2)干扰美国或其他外国政府的选举;3)破坏美国或外国的民主进程或机构的行动或政策;4)跨境腐败;5)对美国或其盟友或伙伴的公民或国民进行暗杀、谋杀或其他非法杀害,或造成其他身体上的伤害;6)破坏美国、其盟友或其伙伴的和平、安全、政治稳定或领土完整;或7)通过使用数字货币、资产、实物资产等方式进行欺骗性或结构性的交易或买卖以规避任何美国的制裁;
(3)担任或曾担任以下机构的领导人、官员、高级执行官或董事会成员:1)俄罗斯政府;2)从事或其成员从事上述第(2)项中任何活动的实体;或3)根据第14024号令,其财产和财产利益被冻结的实体;
(4)俄罗斯政府的政治分支、机构或部门;
(5)因进行上述第(2)或(3)项下的活动而被制裁的主体的配偶或成年子女;
(6)被俄罗斯政府或受制裁实体直接、间接拥有或控制、意图代表其行事。
该行政令第1(a)(vi)(A)条规定:(1)任何人不得为基于本行政令被制裁的主体“实质性"地提供任何帮助,赞助,提供财务、物质或技术支持,或提供商品或服务;(2)任何人不得为本行政令中第1(a)(ii)条规定的活动“实质性"地提供帮助,赞助,提供财务、物质或技术支持,或提供商品或服务。就中国主体而言,既不可为违反该行政令而被制裁的主体提供“实质性帮助",亦不可为该行政令项下所规定的受制裁行为提供“实质性帮助",否则存在该中国主体被列入受制裁名单的风险。然而,目前而言,对于何种行为构成“实质性帮助",OFAC尚未对外提供官方统一的界定范围和评判标准。由此,OFAC在决定何为“实质性帮助"行为以及是否将提供“实质性帮助"的主体列入受制裁名单时,拥有一定的自由裁量权。
总结过往案例,被OFAC列为“实质性帮助"的行为通常可分为下述三类行为:(1)高价值交易;(2)触及美国制裁核心目标的活动;(3)具有组织性、欺诈性、规避性的行为。[1]在过往案例中,促成伊朗石油产品的运输或销售、伪造虚假文件或以其他方式试图隐瞒被制裁行为的本质、洗白因与受制裁主体交易而获取的收益、拥有和经营大量受制裁主体使用的重要资产(包括私人飞机、游艇)等行为均被OFAC视为为受制裁主体或受制裁行为提供“实质性帮助"的行为。[2]
三
美国经济制裁中“实质性帮助"相关案例分析
(一)高价值交易——Nazem Said Ahmed制裁案
2019年12月13日,根据第13224号总统行政令,OFAC认为Nazem Said Ahmed(下称“Ahmed")为恐怖组织真主党(Hizballah,于2001年被美国制裁)提供实质性帮助,违反美国制裁法,故将其列入制裁名单。第13224号总统行政令是美国时任总统布什于2001年9月23日颁布的,旨在阻止恐怖组织获得资助,进而打击恐怖主义。
在本案中,Ahmad对真主党的实质性帮助主要体现在运用合法运营的前端公司为真主党及其他资助者通过高价值交易进行洗钱服务,进而资助真主党。具体模式如下:Ahamd作为钻石经销商,参与“冲突钻石(conflict diamond)"[3]走私,并通过其名下的其他合法公司对走私所得进行洗白,进而资助真主党。为了规避制裁影响,Ahamd事先已将其资产转化为价值数千万美元的艺术藏品,并在黎巴嫩贝鲁特(Beirut)开了一家展览馆,并通过该展览馆继续为真主党提供洗钱服务。此外,据报道,Ahmad曾以2.4亿美元的价格购得黎巴嫩的一块土地,而这笔交易的主要投资人是真主党筹款人、前真主党指挥官Ali Tajideen(被OFAC制裁)的亲戚。
OFAC曾在2020年10月30日发布《有关高价值艺术品交易产生潜在制裁风险的咨询意见和指南》,并指出,鉴于高价艺术品交易因具有高度匿名性和保密性而缺乏透明度,且可以利用空壳公司和中介机构进行买卖、持有高价艺术作品或收付款,故受制裁主体可以通过高价艺术品交易开展非法的经济活动,从而规避制裁。同理,其他高价值物项,如黄金、不动产、奢侈品或加密货币等,因其具有价值储存、交换媒介及投资的功能,能够规避美国的金融体系而实现其交换价值,受到受制裁主体的青睐。因此,若某一主体直接与受制裁主体进行高价值物项交易活动,或间接参与涉及受制裁主体高价值物项的交易活动,均有可能因实质性帮助受制裁主体而面临受制裁风险。
(二)触及美国制裁核心目标的活动——Apollon OOO等实体及个人制裁案
2022年3月11日,根据第13687号总统行政令,OFAC认为Apollon OOO(下称“Aplollon公司")、Zeel-M Co., Ltd(下称“Zeel-M公司")及其董事Aleksandr Aleksandrovich Chasovnikov(下称“Chasovnikov")实质帮助受制裁主体Pak Kwang Hun(下称“Pak")完成为朝鲜政府的非法弹道导弹计划等项目的采购活动,违反美国制裁法,故将其列入制裁名单。第13687号总统行政令是美国时任总统奥巴马为应对朝鲜政府违反联合国多项决议,擅自开展弹道导弹计划和核计划等行为于2015年2月25日颁布的,旨在阻止朝鲜政府获得有利的外国物项和技术以继续发展其弹道导弹计划等项目,从而维护美国国家安全、外交政策和经济。
在本案中,Pak作为同时受到美国和联合国制裁的Korea Ryonbong General Corporation在俄罗斯海参崴的代表,因协助朝鲜政府进行军事相关的采购活动,于2018年被OFAC列入制裁名单。此后,Pak继续担任朝鲜政府的采购官,在俄罗斯海参崴从事相关采购活动。在此期间,Aplollon公司授权Pak(采用化名并充当Aplollon公司的雇员)代表Aplollon公司向供应商进行采购,以此蒙骗供应商有关采购物项的最终用户的问题;Zeel-M公司为朝鲜的船只支付俄罗斯港口服务费用;Chasovnikov则为朝鲜其他政府组织协调各种物品的采购和运输,参与协调船对船的转移(ship-to-ship transfer),其中包括朝鲜船只,共同协助Pak进行军事相关物项的采购活动。
鉴于第13687号总统行政令的目的在于防止朝鲜政府获得有利的外国物项和技术,从而阻止朝鲜政府继续发展非法弹道导弹计划、核计划等,加之Pak作为韩国政府国防及军事采购公司的境外代表,主要从事军事相关物项的采购,上述协助行为将直接触及该制裁令的核心制裁目标——帮助朝鲜政府获得相关物资或技术。因此,本案受制裁主体对Pak的协助将直接违反第13687号总统行政令的目的及其核心制裁目标。
(三)具有组织性、欺诈性、规避性的行为——菲穆尔管理公司制裁案
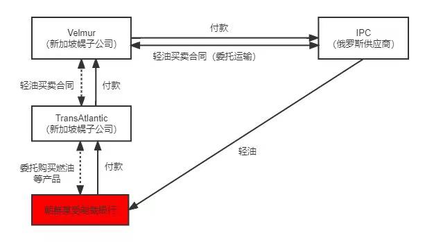
2017年8月22日,OFAC依据第13722号总统行政令,以向新加坡的受制裁公司TransAtlantic Partners Pte. Ltd.(下称“TransAtlantic公司")提供实质性帮助、赞助、提供财务、物质或技术支持,或提供商品或服务为由制裁了新加坡的菲穆尔管理公司(Velmur Management Pte. Ltd.,下称“Velmur公司")。具体而言,Velmur公司,联合TransAtlantic公司、俄罗斯的石油产品供应商JSC Independent Petroleum Company (下称“IPC公司")以及受制裁的朝鲜某银行,共同搭建了交易网络,并利用该网络试图规避美国针对朝鲜实施的制裁令,为朝鲜进口轻油产品。交易模式如下图所示:

点击可查看大图
具体而言:
1、朝鲜某银行与TransAtlantic公司签署了燃油购买协议,委托TransAtlantic公司向朝鲜进口燃油等产品;
2、2016年12月6日,TransAtlantic公司与Velmur公司签署协议,向Velmur公司购买了5000公吨轻油;
3、受制裁的朝鲜某银行指示TransAtlantic公司向Velmur公司支付美元货款;
4、TransAtlantic公司向Velmur公司支付美元货款;
5、Velmur公司收到货款后,与俄罗斯石油供应商IPC公司签署轻油买卖合同,并支付美元货款;
6、IPC公司向朝鲜运输轻油(Gasoil)。
在本案中, TransAtlantic公司与Velmur公司系朝鲜某受制裁银行用以规避美国制裁、接入美国金融支付体系的两家幌子公司(Front Company)。2017年8月22日,TransAtlantic公司因违反第13722号总统行政令,在朝鲜能源领域经营而被制裁。而Velmur公司作为TransAtlantic公司与俄罗斯轻油供应商IPC公司的中间方(即幌子公司),协助TransAtlantic公司将美元货款支付给IPC公司,共同组成交易网络,使得TransAtlantic公司表面上既未直接向朝鲜进口轻油等产品,亦未直接与受制裁的银行进行美元交易,从而试图规避因违反制裁令而受到制裁的风险。同时,通过协助搭建该交易网络,Velmur公司进一步协助TransAtlantic公司隐瞒其与受制裁主体交易的事实,并进行洗钱行为,属欺诈性行为。由此,OFAC认为,Velmur公司的前述行为构成“实质性帮助"行为,违反了第13722号总统行政令项下的次级制裁规定,Velmur公司亦因此被列入受制裁名单。
综上所述,虽然以上三类行为常被认定为“实质性帮助"行为,但由于OFAC并未对“实质性帮助"进行明确的界定,就何为“实质性帮助"行为以及是否将提供“实质性帮助"的主体列入受制裁名单,仍然应依据具体情况进行具体分析。
四
对中国企业的影响以及应对建议
如前所述,在美国经济制裁中,中国企业的主要受制裁风险为次级制裁风险。中国企业可重点关注以下方面,尽可能避免因向受制裁主体或受制裁行为提供“实质性帮助"而面临美国次级制裁的风险:
(一)加强“高价值交易"的制裁风险排查
为降低因提供“实质性帮助"而被制裁的风险,中国企业应尽量避免在受制裁行业、与受制裁国家或受制裁主体进行高价值的交易。由此,中国企业应加强其“高价值交易"的受制裁风险排查。首先,企业应参照国际标准与行业惯例,对其自身以及分、子公司的“高价值交易"进行筛查,并就筛查出的“高价值交易"进行制裁风险排查,如对该类交易的商业伙伴进行“黑名单"筛查、对该交易的结算资金路径进行风险评估等。此外,如存在涉及制裁敏感领域的高价值交易,中国企业应积极寻求其他替代性解决方案,尽可能避免继续在受制裁领域或与受制裁主体进行此类高价值交易,从而增加企业自身被制裁的风险。
(二)充分解读制裁相关总统行政令
总统行政令是美国政府发布制裁令的主要手段之一。一般而言,制裁相关的总统行政令均明确规定了行政令发布的目的与所禁止的行为。因此,中国企业可通过多种方式,全方位充分解读相关规定,全面理解触及美国制裁核心目标的活动及其范围,一方面督促中国企业更加全面地排查其当前业务的受制裁风险,另一方面亦能够帮助企业在未来的交易中进一步规避此类触及美国制裁核心目标的活动。
(三)全面审查企业与其商业伙伴交易模式与架构
中国企业应全面审查其涉制裁领域业务的交易模式与交易架构,对其交易链的各交易方、交易资金等方面进行全面的尽职调查,避免以规避制裁为目的,直接或间接与其他受制裁主体共同搭建交易网络,向受制裁主体或受制裁行为提供“实质性帮助"的行为。
(四)被列入制裁名单时,积极寻求专业人士帮助
如前所述,以上三类行为并非OFAC官方就“实质性帮助"发布的统一的界定标准。OFAC对于是否构成“实质性帮助"以及是否将企业列入制裁名单具有一定的自由裁量权。由此,中国企业如因向受制裁主体或受制裁行为提供“实质性帮助"而被列入制裁名单,应保持冷静并积极应对,组建专业的跨境诉讼一体化律师团队,努力寻求司法救济,全方位挖掘利于企业的抗辩点。
[注]